New patent published: Distributed measuring arrangement for measuring the electrical power in a sub-grid and method for measuring the electrical power

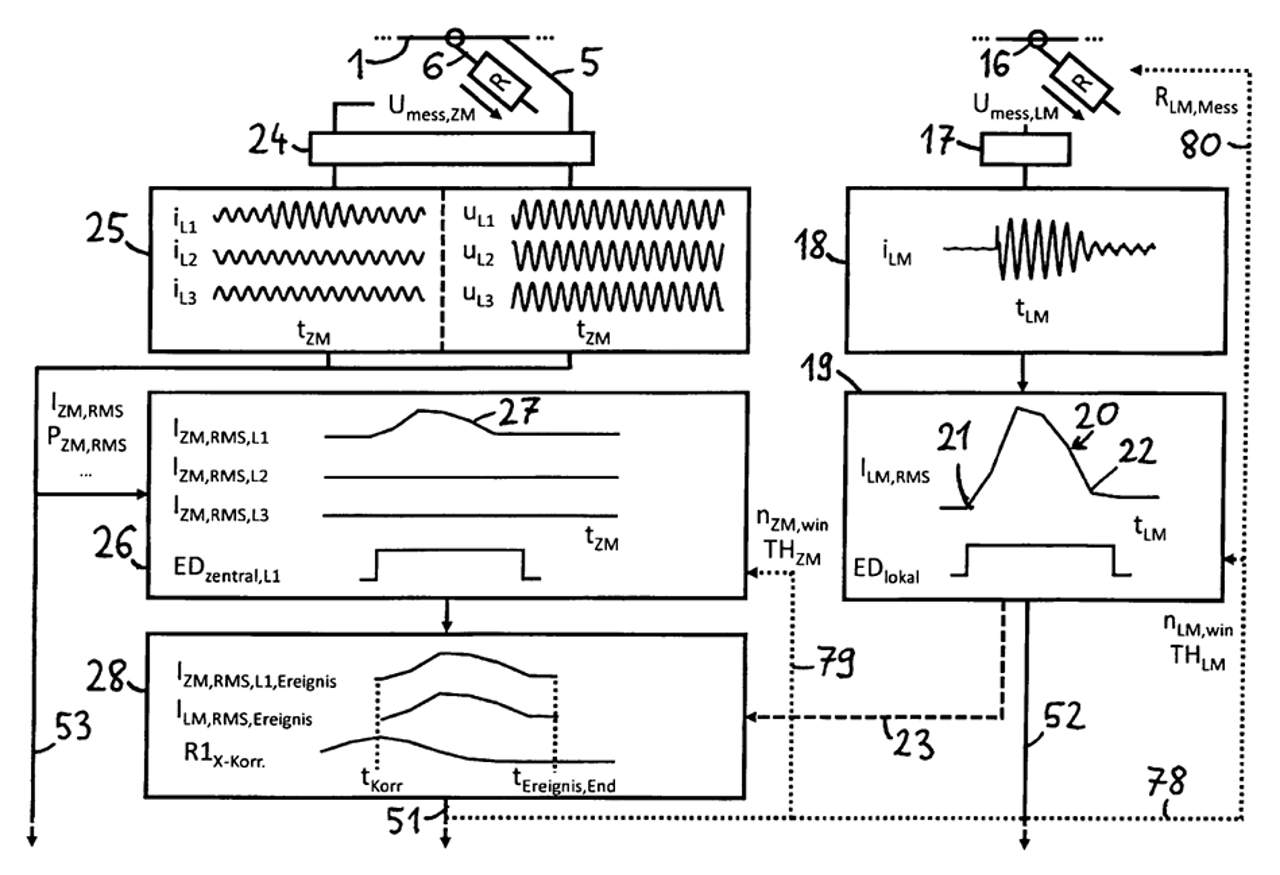
A method is described for recording the electrical power in a sub-network with a plurality of consumers by means of a distributed measuring arrangement which has a central measuring point, at least one local measuring point and an evaluation unit. The central measuring point is designed to detect at least one central current measurement signal and at least one central voltage measurement signal on the central supply line. The local measuring point is designed to detect at least one local current measurement signal. The method comprises identifying local events in the at least one local current measurement signal or in at least one signal derived therefrom on the part of the local measuring point or on the part of the evaluation unit. In addition, the method comprises correlating the data on the local events with data on central events identified in the measurement signals detected by the central measuring point or in at least one signal derived therefrom, or alternatively with at least one central comparison signal, and identifying, based on this correlation, central events associated with the local events. In addition, the method comprises determining at least one parameter of the central measurement, which characterizes the change in the phase position between current and voltage caused by the respective central event, and further processing at least one of the local current measurement signals or at least one parameter derived therefrom using the at least one parameter of the central measurement or at least one parameter derived therefrom.

Read the entire patent specification here.